Page 320 - 工业控制与保护 - 人民电器集团有限公司
P. 320
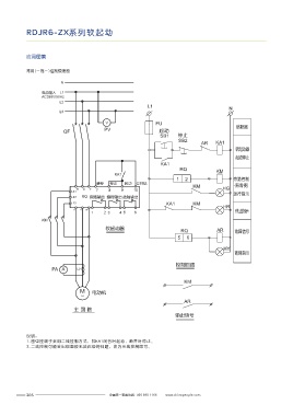
RDJR6-ZX系列软起动 XJ01E系列软起动器控制柜
应用图集 产品概述
常用(一拖一)控制原理图 XJ01E系列电动机软起动柜,采用智能化技术应用控制晶闸管交流调压技术开发的起动柜,
实现交流感应电动机的起动和停止,起动和停止是指装置输出电压按一定设置要求上升,使
N 被控电动机电压由零升到全电压,转速相应地由零平滑地加速到额定转速的过程,避免星三
角和自耦起动器对设备电网的冲击,工作性能稳定可靠。
电源输入 L1
AC380V/50Hz
L2 选型指南
L1
N
L3
XJ01E 500
产品型号 电机功率
V FU
PV 熔断器
QF 起动
SB1 停止
SB2 40
AR KA1 75
软起动器 软起动器 200
控制柜
起动停止 315
KA1 500
RQ KM
KA1
1 2 旁路控制
瞬停 停止 起动 公共端
KM (有需要)
R S T 7 8 9 10 HG
L21
运行指示 主要技术数据
L22 RQ 旁路输出 编程输出 故障输出
L23 KA1 KM
HR 各种传动设备如:球磨机、风机、水泵、离心机、活塞压缩机、搅拌机、破碎机皮带运输机等
U V W 停止指示
1 2 3 4 5 6 三相异步交流鼠笼式电机的使用
KM
符合标准 GB14048.6 2010
软起动器
RQ AR 故障信号 三相电源电压 400±10%V
5 6
电源频率 50Hz
HY 适配电机类型 三相交流异步电动机
故障指示 电机功率 14-500kW
额定电流 28-1000A
控制回路
PA A LH 环境温度 工作:-20-+50℃;贮存:-20-+70℃
相对湿度 ≤95%无冷凝
KM 工作高度 海拔2000m以内
起动频率 ≤6次/小时;
M 电动机
~ 防护等级 IP20
AR 冷却方式 自然冷却
主 回 路
输出信号
说明:
1. 图中控端子采用二线控制方式,即KA1闭合时起动,断开时停止。
2. 二线控制可能会出现面板无法启动的问题,改为三线控制即可。
305 全国统一客服热线: 400 898 1166 www.chinapeople.com 全国统一客服热线: 400 898 1166 www.chinapeople.com 306

