Page 278 - 工业控制与保护 - 人民电器集团有限公司
P. 278
XJ01系列自耦减压起动箱
主要技术数据
~380V
表1
L1 L2 L3
控制电动机 最大工作 自耦变压器TST 电流互感器TA 热继电器Kh
型号
QF 最大功率(kW) 电流Ie(A) 功率(kW) 电流比 整定电流参数(A)
FU1
41 27 XJ01-14 14 28 14 50/5 28
FU2 XJ01-17 17 34 17 50/5 34
42 21 KM1 1 23 HG
3 KH KA 22 KM2 2 HY XJ01-22 22 43 22 50/5 43
2 29 24
1 KM2 3 HR XJ01-30 30 58 30 75/5 58
θ 25 XJ01-40 40 77 40 100/5 77
KM1 KM2 6 28 v PV 9
XJ01-55 55 110 55 150/5 110
1112 13 141516 SB2
KH 100% SB1 4 31 KM3 32 KA XJ01-75 75 142 75 200/5 142
XJ01-90 90 170 90 300/5 2.9
4 5 KM3
5 65% TST KM2 XJ01-100 100 190 100 300/5 3.2
6
7 43 TA 7 8 9 30 KM3 33 KT XJ01-115 115 218 115 300/5 3.5
2.2
135
256
135
XJ01-135
600/5
PA A 8 44 KM3 KT 34 KA XJ01-155 155 300 155 600/5 2.5
10 KA XJ01-190 190 350 190 600/5 3
T1T2T3
KM1 KM3
KA 35 36 XJ01-225 225 410 225 800/5 2.6
XJ01-260 260 480 260 800/5 3
M XJ01-300 300 530 300 800/5 3.4
3~
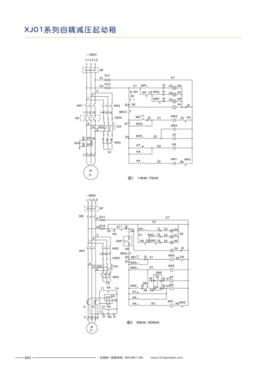
图1 14kW~75kW
外形和安装尺寸
表2
~380V
L1L2L3 外形尺寸(mm) 安装尺寸(mm)
型号 安装孔径φ 图号
Amax Bmax Cmax E±5 F±5
QF
XJ01-14~30 400 700 280 370 165 10 图3
QN FU1
41 27 XJ01-40 75~ 500 1000 310 467 480 10 图3
TC
42 FU2 47 θ 6 XJ01-90 115~ 550 1260 420 505 285 10 图4
20 28 KM1 1 23 HG XJ01-135 190~ 610 1440 490 560 345 10 图4
3 KH 21 KM2 2 24 HY 26
2 1 XJ01-225 300~ 700 1700 590 650 420 10 图5
1 QAP KA 22 KM2 3 25 HR
2
KM2 29 PV 7
KM1 v A C
151617 SB2 KM3
100% 30 SB1 4 31 32 KA
5
4 KM3 型号: 额定电压: 380 自 耦 减 压 起 动 箱 A Hz
kW 额定工作电流:
XJ01
V 额定频率: 50
5 65% TST KM3 33 KM2 起动时间不超过: 15 人 民 电 器 集 团 有 限 公 司 制造日期: 200 年 月 kW
s 控制电动机功率:
GB 14048.4
符合标准:
6
QAP 0 200 400 600 200 400 600
7 8 9 A 800 0 V 800
KM3 自动 KT
10 11 37
3 4
10 SB3 KA
11 KA 14 KM2 8 手动 5 12 34
6
KT 39 38 B
停止按钮 起动按钮
KH KA
70 KM1
KA 35 36 KM3
TA1 TA2 12 KA
13
A
T1 T2T3 13 PA 14 人民电器集团有限公司
图2 90kW~300kW
M E
3~ F
图3 14kW~75kW
263 全国统一客服热线: 400 898 1166 www.chinapeople.com 全国统一客服热线: 400 898 1166 www.chinapeople.com 264

